-
Starter wire help
I had to pull my engine back in July due to a (crappy rubber) freeze plug popping out, overheating, and subsequent head cracking.
I've FINALLY got the motor back together (new rings, bearings, seals, metal freeze plugs, heads studs, and gaskets).
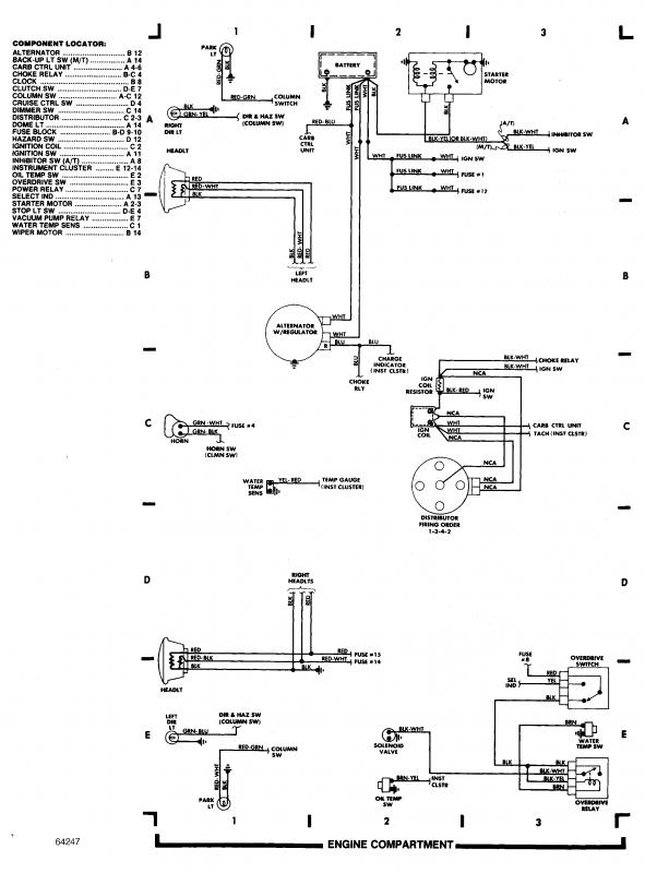
I've got everything in place including all the vacuum lines, but I have two wires with shrouded female type spade connectors. One wire is yellow with a red stripe, the other has the identical connector but the wire is thicker and is brown with a yellow stripe. One wire must go to the starter solenoid to activate the starter, but which one and where does the other wire go/come from?
Thanks!
Chris
-
-
1 Attachment(s)
-
Black with yellow stripe went to the starter on my 86. I think Red/Yellow goes to the ballast resistor.
-
Yea a black/yellow stripe goes to starter, and yellow/red goes to ballast.
-
Ledfoot:
You had 2 http in the header of your pictures.
-
The black/white definitely went to starter, but the Yellow/red is showing "temp sender" which has a single spade connector on it.
I didn't look at the ballast, but I believe they were screw posts (will have to double check tonight).
Thanks for the responses.
Edit: Forgot to write it is an 89 with the 2.6
-
Yea you're right that wire does go to a temp sensor on the intake manifold, didnt think about the spade connector you mentioned in first post. I remember it now from pulling my old 2.6