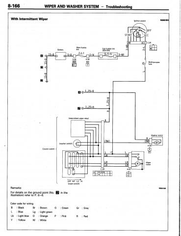
Here's a schematic of the intermittent wiper system in an '88. I bet it's the same for your '87.

Possible causes could be one speed in the motor has failed, poor contact at the wiper motor connector or at the combination switch to harness connection, or something inside the combination switch itself. If your tests point to a fault in the switch, you can try to repair it if the contacts need cleaning. Remove the cowl, steering wheel and four mounting screws to remove it from the truck. Be very careful disassembling it; there are many small parts and the contacts are spring loaded. The intermittent wiper relay is integrated into the switch, so if it's bad, you'll have to replace the entire combination switch.
Bookmarks